亚邦三博节能公司在蒸汽节能领域迈出成功的一步
11月18日,随着常州强声纺织蒸汽减温减压节能系统的成功验收,标志着亚邦节能在开拓节能新领域的步伐上又迈出了坚定的一步,为蒸汽行业的节能推广奠定了坚实的基础。
蒸汽是化工、医药、食品、印染行业的主要热源之一。尤其是印染行业,从初始的烧毛工序到^后的预缩工序都离不开蒸汽,因此做好蒸汽节能是印染行业降低成本的有效手段。
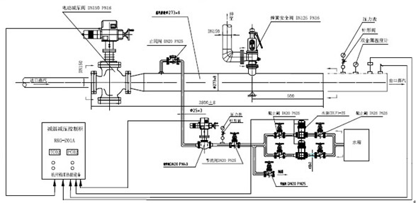
强声纺织位于青龙开发区,紧邻广源热电,年使用蒸汽约30000吨,蒸汽合同价为180元/吨,蒸汽为过热蒸汽,管网进汽压力高达7-8kg,温度约250℃;而烧毛机、染卷机、丝光机、水洗机、预缩机等生产设备的工作压力仅需4-5kg,温度160℃左右;改造前采用在设备前加装减压阀的蒸汽行业传统做法,减压后的富余热量以冷凝水的方式从疏水阀排出,然后才能用于各工序的加热和烘干,蒸汽资源白白浪费。
亚邦节能在详细调研了强声纺织的生产情况后,在管路进汽口安装一套英国斯派莎克的减温减压系统,PID通过传感器的反馈,驱动执行器控制减压阀和节流孔板将蒸汽压力减至需要的工作压力,同时^控制系统阀门开度,将过热蒸汽富余热量用于雾化减温水,减温水瞬间被粉碎成雾状水珠与蒸汽混和迅速完全蒸发,过热蒸汽和减温水中和到压力为5kg、温度为170℃的蒸汽,从而增加了蒸汽的产出量,预计一年通过这一减温减压系统可多产出3000-5000吨蒸汽,将取得非常可观的经济效益。
英国的斯派莎克是全球蒸汽行业的领导品牌,是全球^大的蒸汽控制产品公司,一直以来为全球蒸汽使用者提供^^的服务和产品。
亚邦节能作为英国的斯派莎克蒸汽节能设备合同能源管理项目的首席运营商,创造性的采用“合同能源管理”模式运营强声蒸汽节能的项目,整个工程均由亚邦节能投资,强声纺织零投资即可分享节能效益。
如果亚邦集团下属有关企业也需要对蒸汽进行减温减压,可以来电咨询,亚邦节能二十四小时服务电话:13861051032郭经理。
![]() |
|
![]() |
- 2017-09-28 > 光辉化工举办2017光辉漆经销商联谊会暨水性漆新品推广会
- 2017-08-31 > 2017中国民营企业500强发布,亚邦集团连续多年上榜
- 2017-08-09 > 光辉化工入围中石化油漆涂料供应商名单
- 2017-08-09 > 亚邦药业连续九年上榜“中国制药工业百强企业”
- 2017-06-01 > 集团公司老厂区收储地块环保清理工作全面启动
- 2017-05-23 > 亚邦强生药业在常州“5·18展洽会”硕果累累
- 2017-05-10 > 华尔化工单身职工入住滨湖花园小区
- 2016-10-09 > 印度客户来金囤农化参观考察
- 2016-10-09 > 马秋林副省长调研新阳科技经济运行和安全生产工作
- 2016-10-09 > 激流勇进 迎难而上


